【水泥人网】甘肃金泥集团有限责任公司干法二厂余热电站总投资2800万元,投产以来每年新增利润数万元,节约标准煤1.074万吨,减排二氧化碳2.58万吨。该厂余热发电化学水处理反渗透系统是采用初步水处理后的工业原水,经3kw原水泵进入多介质、活性炭、保安过滤器过滤进入反渗透装置,再经15kw高压泵打水至除盐水箱,运行过程中,根据产水及浓水量会判断离子膜结垢情况进行加药清洗,但清洗后往往情况并不乐观,只能通过增加运行时间及进水压力的办法保证运行水位,但是却造成了大量的水耗及电耗,特别是冬季产水量低,产水量从12t/h持续下降至6t/h,清洗时水温过低(10℃),药品无法完全溶解,不但产水量没有得到改善,还造成了药品晶体进一步增加了产水压力,降低了产水量,增加了不必要的水耗电耗。前期进行的换热器改造及原水加热改造,依然无法保证机组正常运行时的水量需求,没有从根本上解决问题。通过凝结水清洗系统改造后,我们在以往药洗的基础上添加了水洗,就是用不添加清洗药品的凝结水对反渗透离子膜进行维护性清洗。药洗时药品在凝结水中也能满足完全溶解。这样不但提高了产水量,还大大节约了水电及药品投入。


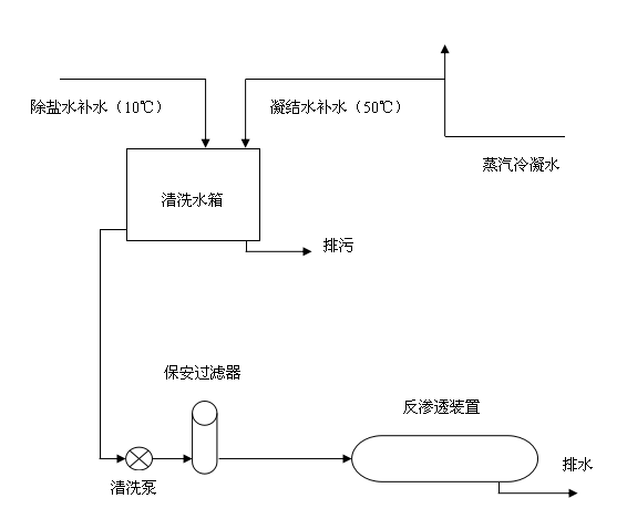
改造前:

改造后:

改造过程中可以看出,改造前清洗用水为除盐水(10℃),冬季温度偏低,无法将药品完全溶解,进而达到清洗反渗透离子膜的目的,造成了不必要的水耗及电耗,所以我们将凝汽器冷凝后的水取至清洗水箱,它的温度为50度左右,完全可以达到溶解药品的目的,而且它为冷凝水,更为纯净,保证了水质的前提下,降低了水耗及电耗,提高了反渗透系统的产水量,满足了运行需求,达到了预期的效果。
改造项目共计投入140元,同期对比产水量约提高了2-6t/h, 大大缩短了设备运行时间,相应的降低了水耗及电耗,同期日节约水量约为48-144t,日节约电量约为54-126kwh。正可谓小技改解决了大问题提高了电站经济效益,减少了职工的劳动强度,区有显著的社会效益和推广作用。
(本文由 阮黎明供稿)


