2023年7月底,广西贵港恒耀海工新材料有限公司(以下简称“广西贵港”)年产30万吨超细粉高性能混凝掺合料项目达产达标验收成功。据了解,该项目由江苏吉能达环境能源科技有限公司(以下简称“江苏吉能达”)负责提供超细粉磨技术设计和调试达标。


广西贵港是贵港钢铁集团的旗下企业,为了消化集团企业生产的废渣拟将钢渣粉、矿粉和煤灰三者按一定比例混合,进行超细粉磨,在水泥和混凝土中产品替代矿粉或部分水泥。经过市场调研,广西贵港选择了江苏吉能达,负责球磨机闭路超细复合矿物掺合料粉磨系统的技术设计和调试。


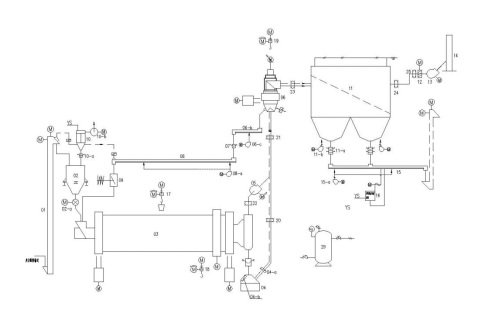
一、工艺设备及工艺流程介绍
超细复合矿物掺合料粉磨及超细复合矿物掺合料储存系统的工艺流程。

超细复合矿物掺合料粉磨系统的工艺流程范围:始自超细复合矿物掺合料粉磨调配站的库底,止于超细复合矿物掺合料储存库的库顶,包括超细复合矿物掺合料粉磨调配及输送,超细复合矿物掺合料粉磨、超细复合矿物掺合料输送入库。
该系统采用管磨机+选粉机的闭路粉磨系统。磨机为浙江同力公司产品,规格为φ3.2x14m;选粉机选用江苏吉能达公司产品,规格为JND-GB-C4。由超细复合矿物掺合料球磨机、提升机、选粉机、高效袋收尘器、排风机等组成的超细复合矿物掺合料闭路粉磨系统。为了保证系统正常工作,在进入球磨机前设有称重稳流仓,球磨机后设有料气混合装置。
来自调配站的原料钢渣份、矿渣粉、粉煤灰混合料经提升机〔01〕、称重稳流仓〔02〕至球磨机〔03〕进行粉磨,粉磨后的粉料由料气混合装置〔04〕混合,料随气入选粉机分选。分选后粗粉经空气斜槽〔08〕输送至冲板流量计〔09〕计量后入球磨机循环粉磨,细粉由除尘器〔11〕收集经空气斜槽〔15〕输送至入库提升机提升入库。选粉机设有一次风口、二次风口、三次风口。
选粉机用风依靠风机负压抽吸作用由一次风口、二次风口、三次风口按比例进入,除尘器〔11〕实现料气分离后由主排风机〔13〕送入排放管道〔14〕排空。
球磨机〔03〕的通风依靠变频调速电机带动的离心风机〔05〕送入选粉机一次风管。
球磨机〔03〕由一个粗磨仓、一个中磨仓和一个细磨仓组成。粗磨仓中装有直径较大的钢球,可以对按比例配好的混合料进行粉碎和粗粉磨。粗磨后的物料,通过隔仓板进入中、细粉磨仓,进行中、细粉磨。粉磨后的物料经重锤翻板阀、料气混合装置〔04〕输送到选粉机〔06〕中进行选粉。
此外,该系统的选粉机具有提高粉磨系统的产量、降低产品的能耗、改良超细复合矿物掺合料质量、操作简单、维护工作量小等特点。选粉机是负压操作,气流分别由一次风管和二次风口、三次风口进入,通过导向叶片进入选粉区。在旋转的涡流叶片和水平分隔板的作用下,形成一个均衡稳定的水平旋转涡流环形区。详见吉能达公司设备调试说明。
由空气斜槽取出的超细复合矿物掺合料,人工送至化验室进行化验分析。
二、关键设备与技术
实现复合矿物掺合料超细粉磨的关键设备是超细管磨机和超细分级机,尤其是超细分级机,如何在30μm粒径分级精度下实现较高的分选效率,是整个复合矿物掺合料超细粉磨系统成功的关键。
1、超细管磨机设计:
管磨机超细粉磨普遍存在的问题是:磨内物料流速过快,料球比偏低、磨内温度高、严重的“过粉磨”、各项技术参数不合理以及研磨体级配、衬板、隔仓板、出料篦板结构缺乏针对性。为了解决以上问题,我们对球磨机设计做了较大改进:
⑴调速驱动(4-44HZ)以适应研磨体不同规格和装载量的启动和节能高效运行
⑵多仓设计,球磨机从头到尾由大到小按顺序分配研磨体
⑶异型曲面衬板,既能提升研磨体高度,又能防止研磨体反向分级,还能延长物料粉磨路线
⑷防堵助冷隔仓板、出料篦板,扩散型活化装置有效控制了磨内物料流速,料球比及磨内温度
2、高效复合矿物掺合料超细分级机设计:
江苏吉能达研发的新型超细粉体分级机(见下图),是结合日本选粉机技术和德国超细分级机的分级技术基础上,经消化吸收、自主创新设计开发的一种新型高效分级设备。

设备特点
⑴分级精度高。微粉粒度在 1~20 μm 范围内任意调节,非矿超微粉制备细度范围:650m2/kg~1000m2/kg。配套高效球磨机,使得物料加工过程中物料温度低于110℃,粉磨效率更高。
(2)分级效率达到90%以上。由于选粉效率高,分选系统的生产能力大幅度增加。与开路粉磨分选系统相比,可增产 25%~50%;增加的幅度随细度的减小而加大。
(3)电耗降低。系统粉磨单位电耗可比开路粉磨系统降低20%~30%。
(4)工艺流程简单。有利于实现系统负压操作,使粉尘排放量(标况下)小于10 mg/m3,清洁排放。
(5)独特设计的分级流场和立式分级轮,可以将产品粒度进行分级,降低了粉体与分级轮的摩擦,大大地延长了分级轮的使用寿命。
(6)物料接触部分采用陶瓷或优质奥氏体不锈钢防磨,圆角设计,避免了涡流产生的能耗。流体阻力减小、磨损大大减小。符合GMP要求。
3、配套辅助技术装备
⑴配套球磨机进料称重稳流仓
超细球磨机料球比相对普通粒级球磨机要小,配料系统的喂料波动和回料量需要稳定,是保证球磨机稳定运行的基础。
(2)配套气流分散解聚装置
超细粉分选,团聚料的分散是关键。气流分散解聚装置为超细选粉机高效率运行提供了重要条件。
三、系统调试
调试方案包含单机试车、联动试车、带负荷试车、试生产和调试达标。
1、系统调试关键动作
⑴30%、60%、90%负荷试车。
试车阶段时间(h)装球量(t)产量(t/h)(由吉能达公司现场人员调配)

以上时间为磨机和其它设备运转良好状态下的净时间。
⑵调整物料流速,提高磨机效率。初期因磨机流速快,导致出磨料表面积低,调试期间我们通过调整磨机用风、调整隔仓板、出料篦板通过面积,调整钢球量和级配等,保证了磨机效率,出磨比表面积在500~600m2/kg可调可控。
⑶合理用风,提高选粉机分级效能。
2、产品质量控制超细复合矿物掺合料的质量指标包括:30μm方孔筛筛余、粒度分布、三氧化硫、游离氧化钙、氯离子、含水量、安定性、流动度比和活性指数等技术要求,对照协议要求,主要考核指标如下:
(1)物料配比:钢渣粉35%;矿渣粉25%;粉煤灰40%;
(2)细度控制:30μm方孔筛筛余≤5.0%,合格率≥85%;
(3)比表面积≥650m2/kg,合格率≥85%。
3、达标验收
经过这一阶段设备磨合,同时让操作人员学会了实际操作、调整,为满负荷生产打下良好的根底。
考核结果:
物料配比:钢渣粉35%;矿渣粉25%;粉煤灰40%
细度控制:30μm方孔筛筛余1.6~2.0%,合格率≥100%
比表面积:666~687m2/kg,合格率≥100%
台时产量:平均47.1t/h
该项目线建成可综合利用钢渣7.5万吨/年,矿渣10.5万吨/年,粉煤渣12万吨/年。具有良好的环境效益、经济效益及社会效益。



实践表明,江苏吉能达用于球磨机闭路超细复合矿物掺合料粉磨的技术成熟,球磨机技术设计是成功的、选粉机的设计,在 30μm 的超细粒径下的分级效率达到80%~90%,使得超细管磨的粉磨能力得以提高,从而保证了整个粉磨系统的高产。高效选粉效率,也保证了分选后的超细复合矿物掺合料的颗粒组成更合理,为钢厂电厂的废渣综合利用创造了更好的条件。
截止到目前,江苏吉能达已经和江西万年青水泥、南方水泥、安徽海螺水泥、华润水泥、尧柏特种水泥、中国建材等多家企业进行合作。未来,江苏吉能达将坚持科技创新、以人为本、诚信双赢的理念,继续致力于废渣综合治理,为砂石、水泥、混凝土产业发展创造新的机会和价值。 (文/徐中州)


